领导运筹帷幄,员工同心协力,产品不断推陈出新,制造水平精益求精!
13616192707
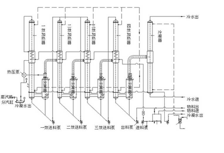
主要包括的设备有一效加热器,二效加热器,三效加热器,四效加热器,一效分离器,二效分离器,三效分离器,四效分离器,热压泵,送料泵,出料泵,冷凝器等设备。该四效蒸发器设备主要包括蒸发器,蒸汽热压泵,冷凝水泵,冷却水泵,管式杀菌器,保温管,水环式真空泵等设备,
主要包括的设备有一效加热器,二效加热器,三效加热器,四效加热器,一效分离器,二效分离器,三效分离器,四效分离器,热压泵,送料泵,出料泵,冷凝器等设备。
该四效蒸发器设备主要包括蒸发器,蒸汽热压泵,冷凝水泵,冷却水泵,管式杀菌器,保温管,水环式真空泵等设备,
上一篇: 91看片.APK.1工艺原理与特点介绍
下一篇: 三效蒸发器原理图
四效蒸发器(降膜+降膜+降膜+内循环)
三效蒸发器(内循环+内循环+内循环)
91看片.APK.1项目现场
强制循环蒸发器
刮板式薄膜蒸发器